datakom-ukraine header.jpg
044 451-7300; 044 451-7344;

Час роботи: Понеділок-П’ятниця з 10:00 до 18:00.  

DATAKOM DKG-379-CAN-ANL Багатофункціональний контролер управління генератором постійного струму, J1939+0-10V


DATAKOM DKG-379-CAN-ANL Багатофункціональний контролер управління генератором постійного струму, J1939+0-10V
DATAKOM DKG-379-CAN-ANL Багатофункціональний контролер управління генератором постійного струму, J1939+0-10V
DATAKOM DKG-379-CAN-ANL Багатофункціональний контролер управління генератором постійного струму, J1939+0-10V
(0)
16 904 грн.
шт

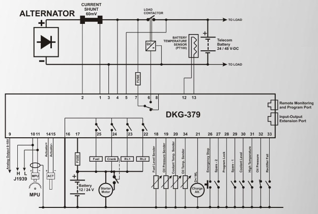
DKG-379 - це вдосконалений контролер генератора постійного струму для систем із змінною та фіксованою швидкістю. Він представлений у 3 різних версіях, як ANALOG DRIVE, POWER DRIVE та CANBUS DRIVE.
Контролер має точний контур PID, що забезпечує точне відповідність оптимальним характеристикам зарядки, а також захист від перенапруги, переструму, перевищення швидкості та перегріву.
Версія POWER DRIVE забезпечує вихід 7 ампер постійного струму, що підключається безпосередньо до приводу двигуна або обмотки збудження генератора без необхідності в контролері регулятора або AVR.
Версія CANBUS DRIVE підключається до електронних двигунів, керованих ЕБУ, забезпечуючи керування двигуном, захист і прилади без додаткових датчиків. Сигнали ECU відображаються у вигляді тексту.
Усі версії пропонують аналоговий вихід 0-10 В для регулювання швидкості або напруги.
Функція фіксованої швидкості зупиняє генератор точно тоді, коли акумулятори повністю заряджені, що забезпечує економію палива та зниження витрат на технічне обслуговування.
Пристрій має точні, повністю ізольовані входи для вимірювання напруги акумуляторної батареї та струму заряду. Він підтримує установки як «позитив-земля», так і «мінус-земля». Струм вимірюється через шунт постійного струму, розміщений на позитивному або негативному виході генератора.
Запуск генератора базується на точно виміряній напрузі акумуляторної батареї постійного струму. Після запуску контролер виконає оптимальний цикл зарядки батареї та зупинить генератор, коли батареї будуть повністю заряджені. Оптимальний алгоритм зарядки забезпечує максимальний термін служби батареї та мінімальний час роботи двигуна та споживання палива.
Під час циклу зарядки блок контролює частоту обертання двигуна (або збудження), щоб подати точну необхідну напругу та струм постійного струму до акумуляторів. Для електронних двигунів доступний контроль оборотів за CANBUS-J1939.
Пристрій має вхід датчика температури акумулятора типу PT100. Якщо використовується, захист від температури дозволить продовжити термін служби батареї в гарячому середовищі та швидше заряджати в холодних умовах.
Контролер здатний зчитувати швидкість двигуна з імпульсів генератора заряду або MPU.
Пристрій підтримує як режим очікування однієї генераторної установки, так і операції взаємного резервування двох генераторів.
Пристрій може ініціювати модемні дзвінки та надсилати SMS-повідомлення в умовах несправності через зовнішній модем.
Пристрій надає повний набір програмованих параметрів. Усі програми можна змінювати за допомогою кнопок на передній панелі.
Пристрій забезпечує протокол Modbus, який доступний як через RS-232, так і через модем.

ОСОБЛИВОСТІ:
• Сумісний із системами постійного струму 12 В, 24 В та 48 В
• Вихід приводу живлення постійного струму (7A-DC)
• Підключення ECU через опцію CAN J1939
• Аналоговий контрольний вихід 0-10 В
• Ізольований вольт - вимірювання ампер
• Вхід температури батареї для датчика PT100
• Оптимальна зарядка, забезпечує довший термін служби акумулятора
• Заряджання акумулятора залежно від температури
• Теплозахист, захист від короткого замикання
• Подвійна генераторна установка в режимі взаємного очікування
• 100 журналів подій з мітками часу та вимірюваннями
• Годинник реального часу з батареєю
• Вбудований щоденний / щотижневий / місячний тренажер
• Параметри, що регулюються в полі
• Послідовний порт RS-232
• Безкоштовне програмне забезпечення для віддаленого моніторингу MS-Windows
• Підтримка GSM та PSTN модемів
• Відправлення SMS-повідомлення GSM у разі несправності
• Зв'язок MODBUS
• Підтримка кількох мов
• Можливість відображення логотипу клієнта


  • КОРОТКИЙ КАТАЛОГ ПРОДУКЦІЇ DATAKOM
  • ІНТЕРНЕТ- МОНІТОРИНГ ГЕНЕРАТОРІВ
  • ІНТЕРНЕТ- МОНІТОРИНГ ЕЛЕКТРОМЕРЕЖ
  • Програмне забезпечення та ліцензії
  • Контактори та автомат. перемикачі 4PRO
  • Щити, шафи та рубильники АВР
  • Щити автом. управління генераторами
  • Моделі попередніх поколінь
datakom-ukraine header.jpg